Mansfield Water
Intro
The Township of Mulmur is responsible for the treatment, supply, and distribution of clean and safe drinking water to 154 residential and business customers in the Hamlet of Mansfield.
System Information
24 Hr Emergency Numbers
Phone: (519) 942-5695 / Pager: (519) 940-7424
RATES AND BILLING INFO
2025 WATERWORKS CAPITAL CONNECTION FEE: $44,293.28
Water Connection Fees
Deposit $500
Inspection Fee $50
Water Meter Installation Charge - actual cost
Cost of Water Meter - actual cost
Cost of backflow Preventer - actual cost
Water operating fees are billed quarterly.
2025-2030 Water Rates

Water By-laws/Policies
Mansfield Water System Quality Management System Policy
Additional Information
2025 Water Rate Study and Financial Plan
2022 2023 Mansfield DWS Inspection Report Mar 9 23 signed
MUNICIPAL CLASS ENVIRONMENTAL ASSESSMENT (MCEA)
The Township is undertaking a Schedule B Municipal class Environmental Assessment to address the problem of how the Township can provide water supply and fire protection to meet the future demands of growth in the village of Mansfield. The MCEA will identify and evaluate as necessary the related system components, including well supply, treatment, storage, and pumping systems as well as the water distribution system.
The Public Information Centre for the Mansfield Water Supply and Storage schedule B MCEA was held in December 2024 with a follow-up report expected in Spring 2026.
TOWNSHIP'S RESPONSIBILITY VERSUS HOMEOWNER'S RESPONSIBILITY
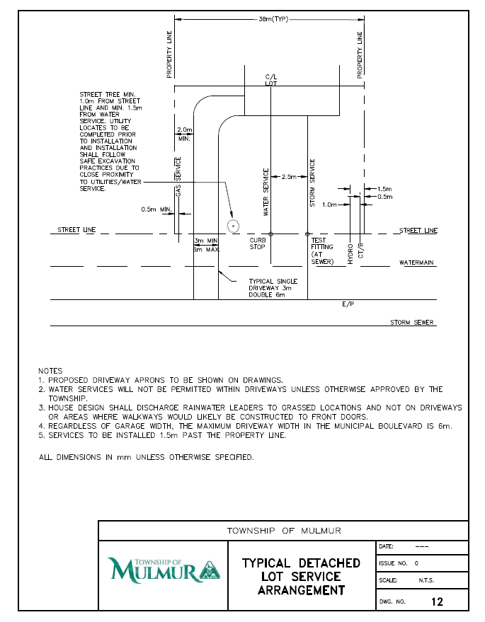
The Township is responsible for the public portion of the water distribution system running from the watermain to the municipal property line. Beyond the property line is the private portion of the system and is the responsibility of the homeowner.

WATER CONSERVATION TIPS

WATER METER
The Township will work with our meters supplier or internal staff to repair water meters under warranty. The Township will contact the resident or business to book an appointment to make repairs required from inside the property. Sometimes repairs may also be done on the exterior of the property without an appointment.
FIRE HYDRANTS
The Township is responsible for the maintenance and operation of fire hydrants - which play a critical role in the Township's water infrastructure.
In an emergency, every second matters. Blocked, concealed, or difficult-to-access fire hydrants can impede emergency fire response. Please ensure that hydrants are visible and unobstructed at all times including winter months when a 1m radius of snow and ice around the hydrant can be cleared.
Hydrants can only be operated by Township staff or their designated contractor. Any unauthorized use of fire hydrants is considered water theft and may result in by-law enforcement. To report a leak, or illegal connections contact the Township office at 705-466-3341.